首页
科技服务
科技成果
设备共享
企业查询
技研机构
科技人才
企业需求
互联网+
技术合同认定登记
创新券
科企培育
研究经费加计扣除
知识产权服务
科技成果评价
项目申报咨询
火炬统计
钛钒与新材料
装备制造
食品医药
文化旅游
清洁能源
节能环保
承德高校成果
其他
大专院校
技术转移机构
科研机构
工业
农业
医药
管理
其他
人才需求
成果需求
专利需求
项目需求
管理需求
培训需求
技术文章
科企推荐
文件下载
视频分享
当前位置>
首页
>
科技成果
科技成果
钛钒与新材料
装备制造
食品医药
文化旅游
清洁能源
节能环保
承德高校成果
其他
科技成果
一种模块化组合式除臭装置
类 别:
清洁能源
单位名称:
石家庄科技大厦一楼西展厅
发布时间:
2026-01-13
一种从城市生活垃圾中筛选塑料的方法与装置
类 别:
清洁能源
单位名称:
石家庄科技大厦一楼西展厅
发布时间:
2026-01-13
一种农村污水强化复合厌氧处理装置及处理方法
类 别:
清洁能源
单位名称:
石家庄科技大厦一楼西展厅
发布时间:
2026-01-13
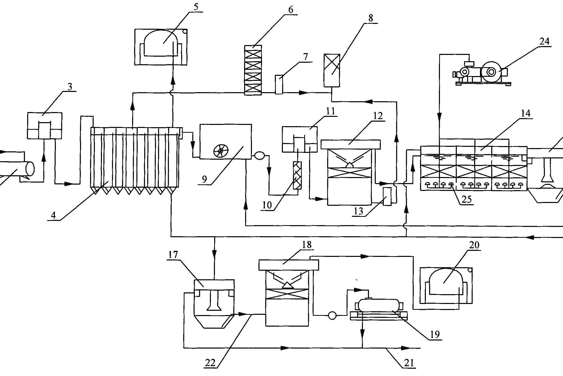
一种存量垃圾原位资源化处理方法和系统
类 别:
清洁能源
单位名称:
石家庄科技大厦一楼西展厅
发布时间:
2026-01-13
采用UASB-SBR-EO处理早期垃圾渗滤液实现深度除碳脱氮脱硫的方法
类 别:
节能环保
单位名称:
石家庄科技大厦一楼西展厅
发布时间:
2026-01-08
一种翻转式雨水口自动溢流截污装置
类 别:
节能环保
单位名称:
石家庄科技大厦一楼西展厅
发布时间:
2026-01-08
上一页
49
50
51
52
53
54
55
下一页
共
376
页
2256
条