首页
科技服务
科技成果
设备共享
企业查询
技研机构
科技人才
企业需求
互联网+
技术合同认定登记
创新券
科企培育
研究经费加计扣除
知识产权服务
科技成果评价
项目申报咨询
火炬统计
钛钒与新材料
装备制造
食品医药
文化旅游
清洁能源
节能环保
承德高校成果
其他
大专院校
技术转移机构
科研机构
工业
农业
医药
管理
其他
人才需求
成果需求
专利需求
项目需求
管理需求
培训需求
技术文章
科企推荐
文件下载
视频分享
当前位置>
首页
>
科技成果
>
节能环保
科技成果
钛钒与新材料
装备制造
食品医药
文化旅游
清洁能源
节能环保
承德高校成果
其他
节能环保
工业用酶的开发与应用
类 别:
节能环保
单位名称:
承德市生产力促进中心
发布时间:
2023-10-30
工业用酶的固定化及高效生物催化技术
类 别:
节能环保
单位名称:
承德市生产力促进中心
发布时间:
2023-10-30
用于 VOCs 降解的纳米高效光催化剂制
类 别:
节能环保
单位名称:
承德市生产力促进中心
发布时间:
2023-10-30
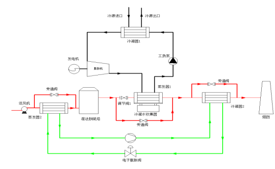
一种基于高温热泵与有机朗肯循环发电的高效湿法脱硫后烟气深度除湿消白方法和装置
类 别:
节能环保
单位名称:
承德市生产力促进中心
发布时间:
2023-10-30
新型 SNCR/SCR 优化实现工业锅炉 NOx 超低排放技术
类 别:
节能环保
单位名称:
承德市生产力促进中心
发布时间:
2023-10-30
水泥基双氧水发泡泡沫混凝土生产技术研究
类 别:
节能环保
单位名称:
承德市生产力促进中心
发布时间:
2023-10-30
上一页
29
30
31
32
33
34
35
下一页
共
60
页
356
条